
David Walters Yachts
GET IN TOUCH WITH A BROKER
This is a Plug-in Electric-Hybrid Yacht and she sails like a dream!
The S/V ‘Robert Lewis’ is an 2018 Cape George Pilothouse Cutter 45 and was designed and built in Port Townsend, W.A., launched in 2018 and is designed to sail anywhere in the world efficiently and in comfort. The boat is in new condition and is a testament to the professional tradespeople in Port Townsend that built her and the current owner that had the dream, brought Port Townsend’s best tradespeople together and successfully built a gorgeous Hybrid-Electric, Blue-Water sailing vessel with intuitive vessel management systems.
Owner selling for health reasons.
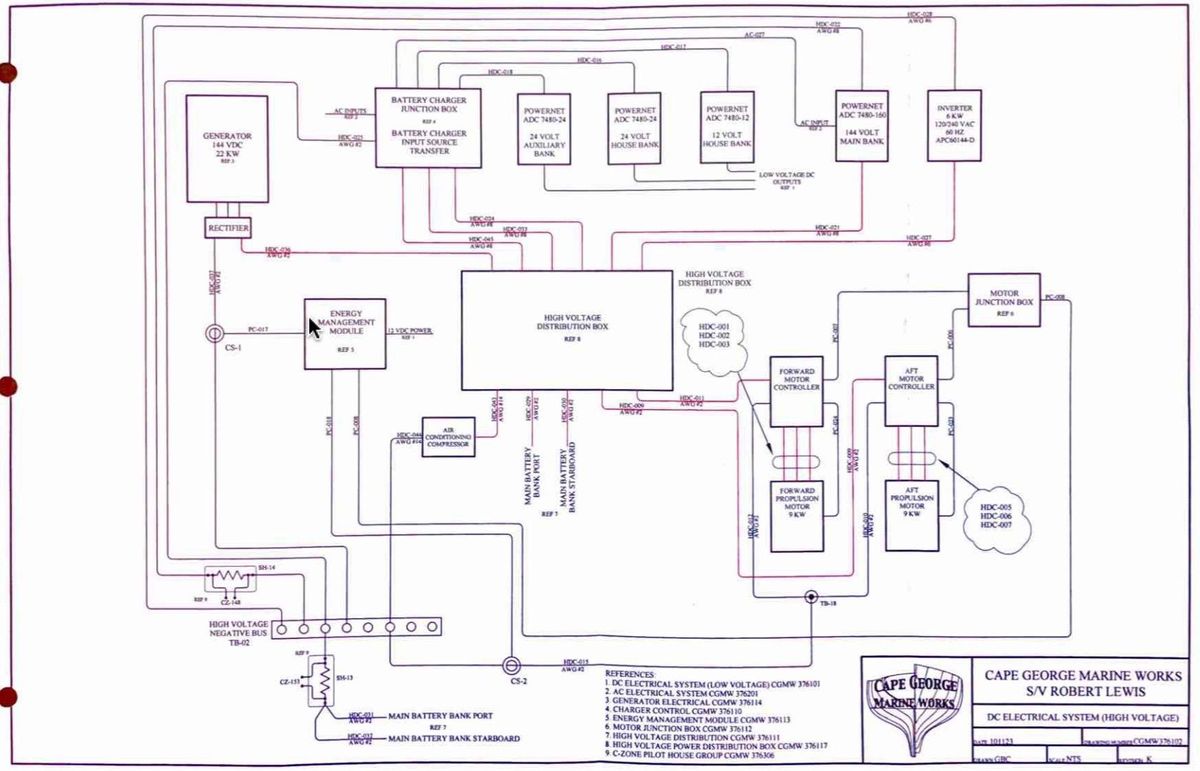
Extensive Owner's Manual included and available to share digitally by request. (Example Diagrams included with Vessel Photos)
These boats are built to go to Sea! A Cape George Sailboat won the Golden Globe Around the World Race in 2022! search: goldengloberace.com/skippers/kirsten-neuschafer/
The Hull is Fiberglass and Kevlar, Vinyl Ester Resin plus a layer of Kevlar S-Glass and E-Glass Triaxial Fabric to provide ultimate impact strength. The Decks are Teak, Fiberglass and Okoume Composite. The Spars are Carbon Fiber. The Exterior of the Hull is AwlGrip.
The vessel has a Plug-In Hybrid Electric Propulsion System including an 18 KW Life-Line Electric Motor (power comparable to 60HP Diesel), a Lithium Iron Phosphate Battery Bank and a Panda 22KW 144VDC Turbo-Diesel Generator.The Hybrid Electric Propulsion System allows the vessel to travel completely under Electric Power with support from the Generator. The Generator is extremely well-insulated and is hardly noticeable when running. Generator turns on automatically when the Propulsion Batteries are at 40% (customizable) and only take 45 minutes to get back to full charge!
Lithium Iron Phosphate Batteries do not have the "Thermal Runaway" fire danger that Lithium Ion Batteries have. They're extremely safe and reliable.
For Navigation she has a Multi-Function B&G Zeus Touch Screen Navigation Package with (2) Displays, Cockpit and Pilothouse, and (2) B&G Displays for Speed and Depth, Simrad VHF and AIS, Jefa Heavy-Duty Auto Pilot, Icom SSB with Pactor Modem, Joystick Propulsion Control in Pilothouse, Bow Thruster and More! (Please see ‘More Details’ for all Equipment and Specs)
The vessel has a C-Zone Electrical System to control Lights, interior Climate Control, Thru-Hull Sensors, Tankage Sensors, CO2 Detectors, Heat Detectors, High Water Alarms and More! The C-Zone System can also be controlled from the B&G Chart Plotters. (Ask for more details)
This Cape George 45 must be seen to appreciate the incredible workmanship that went in to create this highly sophisticated yet intuitive vessel. Cape George Yachts incorporate the traditional lines of Colin Archer and William Atkin with an evolved understanding of hydrodynamics and efficiency to create a performance sailing experience by combining a modern understanding of hull design, by Tim Nolan and Carl Chamberlin, creating a vessel that draws our eye traditionally and has more interior volume, sails closer to the wind and heels less than its sailing ancestors. The boat is designed with intuitive and contemporary systems and equipment that make Motor and Vessel Monitoring Systems Management understandable and clear.
The Exterior of the S/V Robert Lewis is gorgeously finished and well laid out for being underway or at anchor. The Cockpit is beautifully built, ergonomic and safe. The teak composite decks are wide and easy to maneuver fore and aft with Stainless Steel Life-Lines and Handrails for safety.
Last Haul Out and Bottom Paint: 2024
Last Engine/Generator Service: September 2023
Accommodations:
Going below through the Companionway takes you down a few steps into the Interior which is finished in Honduras Mahogany, a Teak Sole, and Laminated Port Orford Cedar Deck and Cabin Beams with a Honduras Mahogany Cap Strip. The level of craftsmanship aboard this vessel must be seen to be appreciated, this is Port Townsend Craftsmanship at its finest.
Immediately to port is the Vessel Monitoring Station and Navigation Station. Here is where you find all Data and Monitoring Systems related to the boat such as the Hybrid Propulsion System, Battery Voltage, Tank Levels, System Controls, Navigation Equipment like VHF, SSB, Sail Data and More! There are also Drawers, Cabinets and Cubbies for Storage.
All Hanging Lockers and Cabinet interiors throughout the vessel are automatically lit when the doors open. All Drawers have Locking Mechanisms for when Underway. All Lighting throughout the Vessel is LED.
To starboard is the Galley with a long Counter Top, an Extremely Well-Insulated Refrigerator and Freezer, 3-Burner Stove and Oven, Stainless Steel Sink with Hot and Cold Pressure Water, Microwave, Under Cabinet Lighting and lots of Storage in Drawers and Cabinets. All Galley Appliances are electric to take advantage of the boats Lithium Battery System. All Lights on Deck and Down Below can be illuminated and turned off by (2) Remote FOB’s.
Forward in the Pilothouse to port is the Interior Steering Station that has a comfortable Bench Seat, a Joystick for full Propulsion Control, Multi-Function Chart Plotter, Auto Pilot Control, and Boat Data Displays. Under the Steering Station is the main AC/DC Electrical Panel for the vessel.
The Pilothouse has ½” Tempered Glass Windows, with Heated Forward Facing Windows and recessed Cellular Blinds for privacy. There is great visibility on all directions.
Going down a few steps from the Pilothouse takes you into a gorgeous Salon with two large European Leather Settees that make Single Berths, a varnished Dinette Table with an Opening Leaf and Storage Drawers for the Entertainment System, a Telescoping Flat Screen TV, DVD and Stereo Receiver, Recessed Speakers, Book Shelves, Cabinetry, Reading Lights, Opening Port Lights and Overhead Opening Butterfly Hatch.
The Climate Control System includes a Webasto Hydronic Central Diesel Heating System as well as a Hammond Artic Air-Conditioning System for comfortable voyaging in all latitudes.
Forward of the Salon to port is a Washer/Dryer, Hanging Lockers, LED Light Fixture, and an Opening Portlight.
The Full Head is to starboard with an Electric Toilet, Sink with Hot and Cold Pressure Water, Mirrors, Storage in Cabinets and Drawers, a Separate Shower Stall with Fixed and Adjustable Shower Heads, Lights and Opening Port Lights.
All the way forward is the Main Cabin with a Large Double Berth to starboard, a Custom Mattress, Duvet and Sheets, a C-Zone Control Display, an Overhead Opening Hatch, Opening Port Lights, Reading Lights and Storage.
The current owner commissioned the boat with Cape George Marine Works and has also worked at length with Port Townsend Shipwrights Co-op, Port Townsend Rigging and many other Professional Marine Tradespeople in Port Townsend that all hold pride for this contemporary vessel.
This Cape George Pilothouse Cutter 45 is one of a kind, in like-new condition and ready to take the next owners wherever they’d like to go. This is a go-anywhere boat and one of the loveliest and most impressive modern vessels on the water today!
The S/V Robert Lewis is in her slip in Port Townsend, WA.
Showings by appointment, thank you!
- Main: Homewood Life-Line 18KW Motor with Dual Controllers (Similar to 60HP Diesel)
- Motor Type: Permanent Magnet 128 Amp Brushless DC Motor
- Shaft: 1 3/8" Stainless Alloy
- Shaft Seal: PSS Dripless
- Propeller: 22 1/2" 5 Blade Bronze Feathering Max Prop Whisper
- Generator: Panda (Kubota) 22KW Turbo-Diesel Powered 144VDC (17.8hrs)
- Propulsion, Generator and System Monitoring Systems
- * Note on Hybrid Electric System: Diesel Generator automatically fires up to charge batteries at specific voltage levels.
- Hull: 100% Vinyl Ester Resin Fiberglass plus a mid-laminate layer of Aircraft Grade Kevlar woven laminate. "Literally bulletproof"
- *Note on Hull: Hull is fabricated with heavy fiberglass vinyl ester resin laminate with a hull reinforcing band of Kevlar S Glass for additional strength in the event of striking a submerged object.
- Ballast: Lead in Encapsulated Keel, 12,500lbs
- Bulkheads: 18mm Okuome Plywood
- Deck Material: Wood Composite Deck with 1/2" Teak using the TDS System (No Fasteners) on (2) 9mm Thick Okoume Ply and Fiberglass Laminate
- Cabin and Deck Beams: Laminated Port Orford Cedar with Honduran Mahogany Cap Strip
- Fastenings: Stainless Steel and Bronze
- Frames: Fiberglass
- Rudder: Dismountable Blade (for easy shaft and propeller servicing), Fiberglass over Plywood Core with a 316 Stainless Steel Rudder Shaft
- Finish: Awl Grip
- Interior Woods: Honduras Mahogany, Teak Sole *Pile of Honduran Mahogany also going with the boat for future projects
- Steering System: PYI "Jefa" DD3 Geared Transmission
- Pilothouse Windows: 1/2" Tempered Heavy-Duty and Forward Facing Windows are Heated to prevent interior "fog"
- Ship's System: 12VDC/24VDC and 110VAC/240VAC
- Shore Power: (2) 50hz 240VAC and 120VAC Services
- Galvanic Isolator
- Battery Chargers and Cross Chargers: (2) Powernet with 144VDC output, (2) Powernet Charger/Cross Chargers with 24VDC output, (1) Powernet Charger/Cross Charger with 12VDC output and (1) Charger from the Victron Inverter to 12V Gel Battery
- Inverter(s): (1) AIMS 6000W 24VDC and (1) Victron Inverter for Communications, Charging and Entertainment System
- Bonding System
- Battery Bank: * Note on Lithium Batteries - Lithium Iron Phosphate batteries (LiFeP04) are immune to combustion and thermal runaway, making them safer. Plus, a longer cycle life means the LiFePO4 batteries will outlast many other Lithium-Ion Chemistries
- 12V House Bank: (2) 12V Valence U24-12XP 110Ah 1.3kWh LiFeP04
- 24V House Bank: (6) 12V Valence U24-12XP 220Ah 9kWh LiFeP04
- 24V Aux Bank: (4) 12V Valence U24-12XP 220Ah 5.3kWh for Windlass, Bow Thruster and Electric Headsail Furlers
- Battery Management System and Generator Start Battery: (1) 12 V AGM
- House and Aux Battery Management System: Valence U-Charge Command
- Propulsion Bank: 144V 2nd Generation Fortune 205 Ah Cells 30.7kWh LiFeP04 *Propulsion Bank is 4 Modules each containing 24 Cells. Bad Cells can be replaced individually without need for an entire modular replacement.
- Propulsion Battery Management System: Control Logic
- Engineering and Propulsion Management System: Youney Instrumentation and Control System
- Electrical System Control: C-Zone Digital Monitoring System with Control Displays throughout the Vessel
- Bilge Pumps: (2) Rule 4000 GPH 24VDC and Johnson Viking and (1) Manual
- Chart Plotter/Radar/Depth/Speed/More: (2) Multi-Function Brooks & Gatehouse Zeus Component Systems
- Central Processor: B&G Hercules, where all Sensors and Displays are Integrated
- VHF Radio: (1) Simrad RS35 with AIS/Distress, (1) Icom M802 and Handheld VHF
- AIS: Simrad RS35
- Bow Thruster: Side Power 24VDC
- Auto Pilot: Jefa Direct Drive DD3 (Heavy-Duty) with Brooks & Gatehouse H-5000
Control System - Multi-Function Display: Maretron DSM 250 NMEA Color Graphic Display
- Depthsounder: B&G Zeus System
- Forward Looking Sonar: Brooks & Gatehouse Zeus System
- Compass: (4) Ritchie in Binnacle, KVH Sail Comp 103AC in Pilothouse, B&G Precision 9 Solid State (Primary Compass) and GPS Compass
- Rudder Indicator: Stainless Steel at Binnacle
- Running Lights: Lopolight LED
- Telephone System: Satellite Phone, Land Line or Cell (2 SIM Cards)
- C-Zone: Digital Control and Vessel Monitoring System (Ask us for Specifics)
- Curtains: Cellular Blinds for Large Windows in Pilothouse
- Galley Stove: Force 10 3-Burner with Oven Model 65336 240VAC
- Refrigeration and Freezer: Frigoboat Keel-Cooled
- Watermaker: Spectra Newport 400
- Cabin Heat: Webasto 24VDC Hyrdronic (Diesel)
- Hot Water Heater: EverHot Heat Exchanger plus the Webasto Diesel Boiler
- Towel Heater: Heated Towel Closet in Shower Stall
- Air Conditioning: Hammond Arctic Air
- Television: Retractable LG Telescoping Flat Screen from Forward Salon Bulkhead with Remote
- DVD: Samsung with Remote
- Stereo and Speakers: Naim Receiver with Totem Tribe Subwoofer/Amplifier
- Head: Head Hunter System (Electric)
- Shower: Scandvik in Separate Shower Stall with Bench
- Washer/Dryer: Spendide 2100XC
- Carbon Monoxide Detectors: Fore Peak, Salon and Pilothouse. Connected to C-Zone System Displays
- UV Sterilizer: Viqua, under galley sink
- Heated Cockpit Locker for Sailing Gear Storage
- Mast, Boom, Bow Sprit and Spinnaker Pole: GMT Composite Carbon Fiber with Faux Wood Finish
- Sails: Port Townsend Sails (Hasse & Co.) Cream Colored Dacron. Fully Battened Mainsail, Staysail, Genoa, Drifter and Tri-Radial Cruising Spinnaker. All in Like New Condition
- Storm Sails: PT Sails (Hasse & Co.) Storm Try and Storm Staysail. Storm Try and Separate Sail Track on Mast
- Standing Rigging: Polished Nitronic 50 Stainless Steel (By Port Townsend Rigging)
- Running Rigging: Dacron
- Chain Plates: Grade 5 Titanium thru bolted to the bulwarks with Titanium Bolts and Polished to match other 316 SS Hardware
- Winches: (2) Anderson #58 Two-Speed Self-Tailing, (3) Anderson Two-Speed Self-Tailing Halyard/Reefing Winches, (2) Anderson Two-Speed Self-Tailing at Mast
- Roller Furling: (2) Reckmann EF-90 24VDC Electric Furlers on Genoa and Staysail
- External Strong Track on Mast
- Hydraulic Boom Vang: Selden 30
- Lazy Jacks and Reefing System
- Fixed Fire System: Fireboy Halon
- Portable Fire Extinguishers: (4) ABC/BC/Halon
- Emergency Boarding Ladder
- Emergency Ditch Bag (Emergency Food Rations, VHF Radio, Flares, First Aid Kit and EPIRB)
- LifeSling MOB Retrieval Device
- Life Ring
- Flares: Handheld and Aerial
- Case and Stainless Steel Mount for Life-Raft
- Fire Dampers: Delta T
- Fuel Tank: (2) 131 Gallons Total, Fiberglass Integral
- Fuel Polisher: Filter Boss
- Water Tank: (2) 189 Gallons Total, Fiberglass Integral
- Holding Tank: (1) 32 Gallon Fiberglass Integral
- Grey Water Tank: (1) 69 Gallon Fiberglass Integral
- Electric Windlass: Lighthouse 1501 DWG 24VDC
- Primary Anchor: Stainless Steel Ultra #60 Plow with 450' Suncor 3/8" BBB Stainless Steel Chain
- Secondary Anchor: Stainless Steel #44 Bruce with 50' Suncor 3/8" BBB Stainless Steel Chain
- Rope Rode: 400' 5/8" 8 Plait Nylon
- Dinghy: 10'2" Achilles LSI 310 Inflatable, Roll Up
- Motor: Torquedo 1003CS 3HP Electric with (2) Batteries and Battery Case
- Full Hull Cover
- Sail Covers
- Hatch Covers
- Winch Covers
- Pedestal Cover
- Windlass Cover
- Deck Wash Down Pump: J.D. Gould Company
- Anchor Wash Down Pump: J.D. Gould Company
- Stainless Dorade Vents
- Cockpit Table: Folding
- Gangway: Carbon Fiber Passerelle (for easy disembarking off the stern when Med Moored)
The Company offers the details of this vessel in good faith but cannot guarantee or warrant the accuracy of this information nor warrant the condition of the vessel. A buyer should instruct his agents, or his surveyors, to investigate such details as the buyer desires validated. This vessel is offered subject to prior sale, price change, or withdrawal without notice.
S/V Robert Lewis Interior
S/V Robert Lewis Exterior
This listing is courtesy of the BoatWizard MLS and may be centrally listed with another broker. It is offered as a convenience by David Walters Yachts to its clients and is not intended to convey representation of a particular vessel.
Interested in More Information?
Find Us
WORK WITH A PROFESSIONAL YOU CAN TRUST
Join The DWY Newsletter
SUBSCRIBE HERE
For the latest yachting news and exclusive updates from DWY
